
وفقا لتقرير سابق من اليابان أساهي شيمبون ، كشفت مصادر داخل الحكومة اليابانية أن الحكومة تخطط للبدء في تفريغ المياه الملوثة بالطاقة النووية المعالجة من محطة فوكوشيما للطاقة النووية إلى البحر في وقت مبكر من وقت متأخر.
أثارت خطة إطلاق المياه الملوثة بالطاقة النووية في البحر في اليابان مناقشات حادة داخل المجتمع العلمي وبين الجمهور ، مع التركيز على قضية معالجة مياه الصرف الصحي النووية. بشكل عام ، تحتوي المياه الملوثة نوويًا على نظائر مشعة مثل السترونتيوم والسيزيوم والبلوتونيوم واليورانيوم والتريتيوم المشع. في السابق ، قامت شركة TEPCO (شركة طوكيو للطاقة الكهربائية) بإزالة 62 نويدة ، بما في ذلك السيزيوم ، من خلال أجهزة امتزاز السيزيوم وجبال الألب (نظام معالجة السوائل المتقدمة) ونظام امتصاص النويدات المتعددة. في ، أضافوا جهاز امتصاص السترونتيوم. بعد أن تخضع المياه العادمة لإزالة السيزيوم والسترونتيوم ، وكذلك تحلية المياه من خلال التناضح العكسي ، لديها ثلاث وجهات: سيعود حوالي 1 متر مكعب من الماء إلى خزان الحقن كمياه تبريد متداولة للمفاعل ؛ وتذهب المياه المتبقية إلى وحدة جبال الألب أو وحدة إزالة السترونتيوم المتنقلة ، وأخيرا يتم تخزين النفايات السائلة المعالجة في صهاريج التخزين. ومع ذلك ، هناك نظير واحد ، التريتيوم ، يثبت أنه من الصعب إزالته لتلبية المعايير من خلال نظام جبال الألب.

ما هو التريتيوم ؟
التريتيوم هو نظير الهيدروجين ، ويحدث أيضًا بشكل طبيعي. له تأثير منخفض نسبيا على جسم الإنسان ، ولكن التركيزات العالية يمكن أن تشكل مخاطر صحية. يتشكل الماء المسطح في محطات الطاقة النووية التقليدية في المقام الأول بسبب الإشعاع النيوتروني لنظائر الهيدروجين في حلقة المبرد أو تغلغل المنتجات الثانوية الانشطارية من عناصر الوقود إلى الحلقة.
في الواقع ، قامت اليابان بأبحاث مكثفة وجهود استكشاف لمعالجة التريتيوم. في سبتمبر ember ، تم اختيار وزارة الاقتصاد والتجارة والصناعة في اليابان من كوريون من الولايات المتحدة ، روسراو (شركة تابعة لشركة الطاقة الذرية الروسية المملوكة للدولة) ، جي-هيتاشي الطاقة النووية من كندا للقيام بمشروع تجريبي لإزالة التريتيوم. لذا ، ما هو حل إزالة التريتيوم الذي يمثل تحديًا كبيرًا ؟ وفقًا للمعلومات المتاحة ، يستخدم كل من فيوليا (التي حصلت على كوريون) وروساتوم حلاً تقنانيًا باستخدام عملية التبادل الكهربائي الحفاز (CECE) المجمع.

عملية التبادل التحفيزي الكهربائي المجمع (CECE) ، التي يختارها المفاعل التجريبي النووي الحراري الدولي (ITER) لإزالة التريتيوم من مبرد الماء بسبب خصائصه في انخفاض درجة حرارة التشغيل وسهولة التحكم في العملية ، كما تم تبنيها من قبل شركة طوكيو للطاقة الكهربائية في اليابان كتقنية بديلة مهمة لإزالة التريتيوم على نطاق واسع من المياه العادمة النووية في أعقاب حادث فوكوشيما النووي. في عملية CECE ، يخضع جزء صغير فقط من مياه الصرف الصحي المعالجة المعالجة لمزيد من المعالجة بعد التخصيب والتركيز ، في حين يتم تحويل الأغلبية إلى هيدروجين غازي للإطلاق. يحتوي الهيدروجين المنبعث على بخار ماء مشبع ، ويوجد التريتيوم في شكل ماء مذيب مؤكسد (htو) داخل بخار الماء المشبع ، مما يسبب سمية بيولوجية أقوى من التريتيوم الغازي الأولي. لذلك ، قبل إطلاق الهيدروجين ، من الضروري معالجة شاملة لبخار الماء ، ويتم ذلك عادة بتكثيف البخار وإعادة السائل المكثف إلى نظام المعالجة.

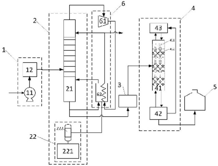
نظام إزالة التريتيوم MDS KURION يتكون من اثنين من الرئيسيةالمكونات: وحدة برج تبادل تحفيزي للطور السائل ووحدة إنتاج الهيدروجين للتحليل الكهربائي. يمتلئ برج التبادل التحفيزي ذو الطور السائل بالمحفزات المسعورة المعدنية الثمينة ومواد التعبئة المائية. يتبادل الهيدروجين المتولد في وحدة التحليل الكهربائي نظائر الهيدروجين مع المياه المتدفقة إلى الأسفل في برج التبادل الحفاز. يُثرى التريتيوم في ماء الطور السائل ويُستنفد في مرحلة الهيدروجين الغازي. ينقسم برج التبادل الحفاز إلى قسمين في مدخل المياه الممشطة ، مع القسم العلوي كمرحلة الاستنفاد والقسم السفلي كمرحلة التخصيب. يتدفق الماء الطبيعي لأسفل من أعلى مرحلة الاستنفاد ، وينزع الهيدروجين المتطور ، ويتم تصريف الهيدروجين المنضب في الأعلى. في مرحلة التخصيب ، تختلط مياه التغذية الثلاثية مع الماء المتدفق لأسفل من مرحلة الاستنفاد ، وتتبادل النظائر مع الهيدروجين. تؤدي هذه العملية إلى تخصيب المياه الثلاثية في الجزء السفلي من برج التبادل الحفاز للمرحلة السائلة.
في حين أنه من الممكن تقنيًا فصل التريتيوم عن المياه المستعملة النووية ، فإن الحكومة اليابانية لم تنفذ عمليًا أي تقنية لإزالة التريتيوم بسبب التكلفة الأساسية ، "الذي هو سبب الفشل في تحقيق التصنيع. وفقًا لتقرير صادر عن الأخبار النووية العالمية (WNN) في November ، خصصت وزارة الاقتصاد اليابانية والتجارة والصناعة حوالي 10 ملايين دولار لشركة إدارة النفايات المشعة الأمريكية. كان الغرض منها عرض تكنولوجيا فصل التريتيوم ، بهدف التحقق من صحة التكنولوجيا وتقييم تكاليف الإنشاء والتشغيل لتطبيقها في محطة فوكوشيما للطاقة النووية. وأشار التقرير إلى أن التقنيات الحالية لفصل التريتيوم عن الماء الثقيل كانت تعتبر "مكلفة" لمعالجة المياه العادمة النووية في فوكوشيما في ذلك الوقت.
في مارس ، ذكرت أوقات لوس أنجلوس أن Gaetan bonomme ، كبير مسؤولي التكنولوجيا في كوريون ، تشير التقديرات إلى أن التكنولوجيا الحالية للشركة يمكنها إزالة التريتيوم من المتر المكعب من الماء في غضون 5 إلى 8 سنوات. ومع ذلك ، فإن بناء المرفق وحده سيكلف 1 مليار دولار ، مع نفقات تشغيل سنوية بملايين الدولارات. في April ، خلصت مجموعة عمل خاصة تابعة للحكومة اليابانية إلى أن تقنيات إزالة التريتيوم الحالية لا تنطبق على محطة فوكوشيما للطاقة النووية. وأشار التقرير إلى أن أساس هذا الاستنتاج هو الاعتبارات الاقتصادية وليس الافتقار إلى القدرة التكنولوجية.
مع احتياجات التنمية الوطنية وحماية البيئة ، سوف تلعب الطاقة النووية دورا متزايد الأهمية في قطاع الطاقة في بلدنا. وفي الوقت نفسه ، من الأهمية بمكان الاعتراف بأنه في حين أن الطاقة النووية أكثر ملاءمة للبيئة ومستدامة مقارنة بالوقود الأحفوري ، لا يمكن تجنب توليد كمية معينة من النفايات المشعة مع توفير كميات هائلة من الطاقة. علاوة على ذلك ، مع توسع نطاق الطاقة النووية ، ستزداد النفايات المشعة المتولدة تدريجيا. بسبب الخصائص الفريدة للنفايات المشعة ، فقد كان دائما مصدر قلق على نطاق واسع.

تعد مياه الصرف الصحي المشتتة أحد الجوانب المهمة لهذا القلق ، حيث يتم توليد التريتيوم في مفاعل الماء المضغوط (PWR) وحدات الطاقة النووية بشكل أساسي من خلال التفاعلات النووية. يتم إنتاج جزء أثناء عملية الانشطار النووي ، مع إطلاق جزء منه عندما تولد عناصر الوقود النووي وتخترق من خلال الكسوة في حلقة. ينتج جزء آخر من مواد التتبع في المبرد الحلقي ، مثل B و Li و D ، وتشكل تحت تأثير النيوترون. بالنسبة لمحطة طاقة نووية بقدرة مليون كيلو وات ، يبلغ انبعاث التريتيوم حوالي 70 تيرا بيكريل في السنة ، مع وجود التريتيوم في مياه الصرف الصحي في شكل مياه مغذية (HTO). في حالة وحدات المفاعل AP1000 ، يدخل التريتيوم الموجود في المبرد الحلقي في المقام الأول نظام معالجة النفايات السائلة (WLS) في شكل نفايات سائلة من نظام تبريد المفاعل.
التريتيوم هو مادة مشعة تمر بالتحلل بيتا ، مع عمر نصف يصل إلى 50 سنة. على الرغم من أن المعيار الوطني الصيني "المعايير الأساسية للحماية من الإشعاع المؤين وسلامة مصدر الإشعاع" يصنف التريتيوم على أنه نوكليد مشع منخفض السمية ، فإن هذا لا يعني أنه يمكن تجاهل مخاطر التريتيوم. والسمية الإشعاعية للتريتيوم السائل (HT/T2O) هي أعلى من غاستيوم (HT/T2) مرات. يمكنه دخول الجسم من خلال الجهاز الهضمي والجهاز التنفسيالسيقان والجلد التالف. التعرض لفترات طويلة أو التراكم المفرط في الجسم يمكن أن يؤدي إلى مرض الإشعاع الداخلي المزمن.

بسبب عدم وجود مرافق معالجة مياه الصرف الصحي المعالجة في محطات الطاقة النووية القائمة ، والطرق التقليدية لإزالة النويدات المشعة التقليدية ، مثل الامتزاز والترشيح والتبخر والتبادل الأيوني وتكنولوجيا الأغشية وما إلى ذلك ، غير فعالة تقريبًا في فصل HTO عن H2O. نتيجة لذلك ، يتم تصريف غالبية التريتيوم في البيئة في نهاية المطاف. مع تزايد حجم بناء الطاقة النووية ، من المتوقع أن يرتفع تدريجيا تصريف مياه الصرف الصحي المطفأة. ستصبح هذه المشكلة أكثر بروزًا ، خاصة مع الإنشاء المقرر لمحطات الطاقة النووية الداخلية. بسبب قدرة التخفيف الأضعف نسبيًا في المسطحات المائية الداخلية مقارنة بمحطات الطاقة النووية الساحلية ، يجب أن يراعي تطوير محطات الطاقة النووية الداخلية أولاً التأثير البيئي للتصريف الكبير لمياه الصرف الصحي ذات التركيز المنخفض أو التلوث المباشر لمياه الشرب.
تتميز مياه الصرف الصحي المثلجة من محطات الطاقة النووية بتركيز منخفض وحجم كبير للمعالجة. في الوقت نفسه ، هناك متطلبات عالية لعوامل مثل تبسيط العملية والسلامة وفعالية التكلفة. حاليًا ، عمليات معالجة المياه الثلاثية المتاحة للعامة مصممة في الغالب للمياه الثقيلة التي تحتوي على التريتيوم ، وغالبًا ما تتضمن عملية تخفيف تتطلب كمية كبيرة من الهيدروجين لإذابة التريتيوم من الماء. تتضمن العملية الخلفية لوحدات فصل نظائر الهيدروجين ضغطًا كبيرًا واستهلاك طاقة.
استجابة لهذا الوضع ، قامت المؤسسات البحثية في الصين بتحسين عملية معالجة مياه الصرف الصحي النووية الثلاثية. تشمل التحسينات تعديلات على نظام التغذية ووحدة تقطير المياه ونظام متعدد المراحل ووحدة تبادل تحفيزية مدمجة وحاوية تخزين مياه التريتيوم ونظام توفير الطاقة للمضخة الحرارية. يتضمن نهج المعالجة على مرحلتين استخدام تقطير المياه كعملية تخفيف وتخفيضها أولية لتحقيق تخفيف قياسي لتصريف المياه ذات السعة العالية ذات التركيز المنخفض. تعمل عملية التبادل التحفيزي الكهربائي المجمعة كعملية تخفيض ثانوية عالية الكفاءة لتحقيق معالجة التخفيف والتخفيض بمضاعفات مختلفة من المياه الثلاثية. توفر هذه الطريقة مزايا مثل عملية بسيطة ، وتشغيل المعدات المريح ، واستقرار النظام الجيد ، وعوامل التخفيف والتخفيض العالية. يحقق بشكل فعال تخفيف وتقليل معالجة المياه المغلية ويحمل قيمة تطبيق هندسية كبيرة.

وقد شاركت دودجن بنشاط في هذا المجال وطورت معدات رئيسية مناسبة لهذا التطبيق. للحصول على تفاصيل محددة ، يمكنك الرجوع إلى: "تقطير الماء الثقيل: اختيار التعبئة الشبكية السلكية والداخلية البرجية".
باختصار ، التكلفة العالية هي السبب الرئيسي وراء عدم نجاح تقنيات إزالة التريتيوم لمياه الصرف الصحي النووية. يجب أن تمتلك تقنيات معالجة المياه العادمة النووية الصناعية قدرات معالجة كبيرة الحجم لإدارة الحجم الهائل من المياه العادمة النووية. بالإضافة إلى ذلك ، تتضمن معالجة مياه الصرف الصحي النووية مواد مشعة عالية المخاطر. يجب أن تضمن أي تكنولوجيا صناعية أنها لا تشكل مخاطر أخرى على البشر والبيئة خلال العملية. السلامة والود البيئي منتكنولوجيا كيميائيةمتطلبات لا غنى عنها ، مما يستلزم إجراء تجارب شاملة والتحقق من الصحة.
وفي الوقت الحالي ، يتطلب تصنيع تكنولوجيات إزالة التريتيوم للمياه المستعملة النووية استثمارات مالية كبيرة ، مما يجعلها غير مجدية اقتصاديا. ومع ذلك ، يعتقد أنه مع استمرار تقدم التكنولوجيا والتغلب المستمر على تحديات التصنيع ، فإن احتمال خفض التكاليف يلوح في الأفق.